Наконец-то получилось настроить и обучить магнитолу 8801 кнопкам управления на руле в Кашаке...
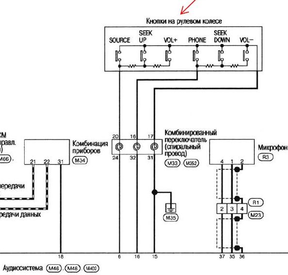
Проблема была в том, что штатная магнитола имеет 2 сигнальных входа (20 и 16), в то время как новая 8801 имеет только 1 вход (белый пров.).
Пришлось самому придумывать резистивную схему адаптации.... она (в прицепе) построена на двух подстроечных резисторах (1-1,5 кОм) и представляет собой перестраиваемый делитель напряжения.
Для тестового обучения магнитолы 8801 также пришлось собрать макет схемы кнопок на руле (фотки в прицепе.... отдельное СПАСИБО тов-чу
AnD345 за номиналы штатных резисторов на руле)... на Кардачах прикупил 6 кнопок + 4 подстр. резистора (пара на 680 Ом и пара на 330 Ом), мультиметром выставил их точные значения (165 и 487 Ом как на схеме), собрал и соединил всё на соплях в виде временного макета.
Входы справа (красный, белый и чёрных) подключил к магнитоле 8801 и запустил режим обучения.... сохранил конфигурацию в памяти, проверка реакции магнитолы на нажимание кнопок на макете прошла успешно на все 100%.
Единственный нюанс - магнитола 8801 не понимает функцию поднятия трубки в режиме управления с руля... это программное ограничение и тут ничего не поделаешь (я просто заменил её другой функцией MUTE и теперь нажимание этой кнопки выполняет не поднятие трубки в режиме громкой связи, а вкл/выкл звука на магнитоле). Поднятие трубки в режиме громкой связи выполняется через тачскрин на 8801 (см. картинку).
Всё, гайз! Поехал на сервис объяснять всю эту хренотень мастеру....
надеюсь, сегодня закончим инсталляцию.

Когда я ем - я глух и нем... хитёр и быстр, и дьявольски умён