Write comments

Пн фев 15, 2010 13:27:38

ДВОЙНЯШКИ писал(а):У нас антенн в ручках передних дверей нет.

Как это нет? По ЕСМ есть, да и по логике работы тоже есть...
ДВОЙНЯШКИ

Пн фев 15, 2010 13:29:05

oreh писал(а):
ДВОЙНЯШКИ писал(а):У нас антенн в ручках передних дверей нет.

Как это нет? По ЕСМ есть, да и по логике работы тоже есть...

Так вроде только в салоне... Но могу и ошибаться.
oreh

Пн фев 15, 2010 13:33:15

ДВОЙНЯШКИ писал(а):
oreh писал(а):
ДВОЙНЯШКИ писал(а):У нас антенн в ручках передних дверей нет.

Как это нет? По ЕСМ есть, да и по логике работы тоже есть...

Так вроде только в салоне... Но могу и ошибаться.

Ошибаешься, еслибы была только в салоне, то авто не могло бы определить к какой двери ты подошел
Не говоря уже о малом радиусе действия, усугубленном экранированием кузовом
Вложения
anten.JPG
armit

Пн фев 15, 2010 13:54:00

oreh писал(а):ДВОЙНЯШКИ писал(а):
У нас антенн в ручках передних дверей нет.


В моем английском сервис мануале выглядит вот так:

Изображение

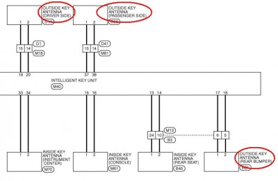
Позиция 10 - антенна боковой двери D11.

По поводу задней двери, позиция 12 говорит о "кнопке запроса задней двери D187". Но чтобы запросить, надо идентифицировать ключ, а где антена? Этого не сказано.
oreh

Пн фев 15, 2010 14:06:20

armit
Все правильно, такая картинка у нас тоже есть (мы пользуемся такимже ЕСМ на ангицком языке)
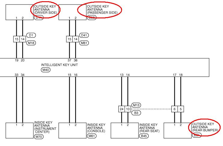
Но там же (DLK-26) есть и такое:
Вложения
anten2.JPG
ДВОЙНЯШКИ

Пн фев 15, 2010 15:34:37

Уговорили :)
armit

Пн фев 15, 2010 16:03:27

oreh писал(а):Но там же (DLK-26) есть и такое:


Вот оно, каково с Академиком дело иметь! Спасибо, а я не докопался!

Мои голландские оболдуи, стало быть, не то меняли. Хорошо хоть по гарантии. Ладно, наеду на них в след. раз.
oreh

Пн фев 15, 2010 16:26:10

armit писал(а):Вот оно, каково с Академиком дело иметь

ты мне льстишь... скромный выпускник ХИРЭ (ХГТУРЭ в момент выпуска)
armit

Пн фев 15, 2010 16:34:09

oreh писал(а):ты мне льстишь...


Да нет, так слева над твоей отсутствующей картинкой написано, а я привык написанному на форуме - верить :-)
bykovdima

Пн фев 15, 2010 16:42:01

armit писал(а):
oreh писал(а):ты мне льстишь...


Да нет, так слева над твоей отсутствующей картинкой написано, а я привык написанному на форуме - верить :-)

по поводу этого статуса Нина очень интересную историю рассказывала :smile:
oreh

Пн фев 15, 2010 16:42:14

armit писал(а):Да нет, так слева над твоей отсутствующей картинкой написано, а я привык написанному на форуме - верить :-)

Ааааа, "Вон оно че, Михалыч" (С)Наша Раша
armit

Пн фев 15, 2010 17:16:52

bykovdima писал(а):Нина очень интересную историю рассказывала



А поделиться, чтобы нам не искать по всему форуму..?
bykovdima

Вт фев 16, 2010 09:47:45

armit писал(а):А поделиться, чтобы нам не искать по всему форуму..?

это было не на форуме, а на встрече. и лучше попросить Нину рассказать :)
armit

Вт фев 16, 2010 09:56:35

bykovdima писал(а):лучше попросить Нину рассказать


Нина, Ниночка, Нинуся,
Поделись, тебя прошу я...
Можно стилем, можно слогом,
Мы осилим, мы не снобы.
Write comments